- Trang chủ
- /
- Kiến thức chuyên ngành
- /
- Điện dân dụng là gì? Phân loại, vai trò và nguyên tắc lắp đặt
Điện dân dụng là gì? Phân loại, vai trò và nguyên tắc lắp đặt
Trong đời sống hiện đại, điện dân dụng là yếu tố không thể thiếu, góp phần duy trì các hoạt động sinh hoạt, sản xuất và dịch vụ. Vậy điện dân dụng là gì, đặc điểm ra sao và ứng dụng cụ thể thế nào trong cuộc sống? Bài viết dưới đây, Dianyo PowerGen sẽ mang đến cho bạn cái nhìn đầy đủ và chi tiết.
Điện dân dụng là gì?
Điện dân dụng là lĩnh vực chuyên về sản xuất, lắp đặt, vận hành và sửa chữa các hệ thống điện cùng thiết bị điện phục vụ cho đời sống bao gồm mạng lưới điện chiếu sáng, dây dẫn, thiết bị bảo vệ,đồ dùng điện trong gia đình, công trình xây dựng, doanh nghiệp vừa và nhỏ….
Tại Việt Nam, điện dân dụng rất phổ biến, xuất hiện ở mọi công trình từ nhà ở, trường học, bệnh viện, công ty, xí nghiệp cho đến khu vực nông thôn và thành thị.
Điện dân dụng bao gồm điện xoay chiều (AC) và điện một chiều (DC), với các cấp điện áp phổ biến từ 110V – 380V, có thể ở dạng dòng điện 1 pha, 2 pha hoặc 3 pha tùy theo nhu cầu sử dụng.

Các nhóm thiết bị điện dân dụng phổ biến
- Thiết bị truyền dẫn điện: Có chức năng tải và phân phối nguồn điện từ máy phát đến các thiết bị, ví dụ: dây dẫn, cáp điện, máy biến áp, sứ cách điện…
- Thiết bị đóng cắt điện: Đảm bảo việc đóng/ngắt dòng điện an toàn, giúp kết nối và kiểm soát hệ thống điện như cầu dao, công tắc, công tắc tơ.
- Thiết bị bảo vệ: Giúp hạn chế rủi ro, sự cố điện gây hư hỏng hoặc cháy nổ, chẳng hạn cầu chì, aptomat.
- Thiết bị văn phòng: Máy tính, máy in, máy fax phục vụ công việc hàng ngày trong doanh nghiệp và tổ chức.
- Thiết bị giải trí: Tivi, loa, máy chiếu, máy chơi game giúp giải toả căng thẳng, thư giãn.
- Thiết bị nhà bếp: Tủ lạnh, lò vi sóng, bếp điện, lò nướng phục vụ đời sống, nấu nướng.

Điện dân dụng là loại điện mấy pha?
Trong thực tế, hệ thống điện dân dụng chủ yếu được chia thành 1 pha, 2 pha và 3 pha, tùy thuộc vào nhu cầu sử dụng và đặc thù của từng khu vực.
- Điện 1 pha: Đây là loại điện xoay chiều 1 pha phổ biến nhất trong các hộ gia đình tại Việt Nam, với hiệu điện thế chuẩn 220V. Phần lớn thiết bị điện gia dụng có công suất nhỏ và được thiết kế để phù hợp với điện 1 pha với chi phí thấp, dễ lắp đặt và bảo trì.
- Điện 2 pha: Ít phổ biến hơn, thường được sử dụng ở những khu vực có điện lưới yếu hoặc thiếu ổn định, chẳng hạn vùng sâu vùng xa, làng nghề hoặc khu công nghiệp nhỏ. Để có dòng điện 2 pha, cần có nguồn điện 3 pha chuyển đổi.
- Điện 3 pha: Ứng dụng cho các thiết bị công suất lớn trong sản xuất, nhà máy hoặc các cơ sở công nghiệp. Trong đời sống dân dụng, dòng điện xoay chiều 3 pha được sử dụng ở một số hộ gia đình đặc biệt. Khi đó, họ cần lắp đặt thêm máy ổn áp để chuyển đổi từ điện 3 pha sang điện 1 pha 220V.

Vai trò của nguồn điện dân dụng
Nguồn điện dân dụng đóng vai trò then chốt trong việc truyền tải điện năng cho mọi hoạt động sống và sản xuất:
- Trong sinh hoạt hằng ngày, điện dân dụng cung cấp năng lượng cho các thiết bị chiếu sáng, gia dụng và tiện ích giải trí.
- Trong xây dựng, xí nghiệp và các công trình nhỏ, điện dân dụng đảm bảo vận hành các thiết bị, máy móc, hỗ trợ nâng cao năng suất lao động.
- Về lâu dài, nguồn điện dân dụng góp phần quan trọng trong quá trình công nghiệp hoá,hiện đại hóa đất nước, tối ưu hóa việc ứng dụng điện năng cho sản xuất và đời sống.
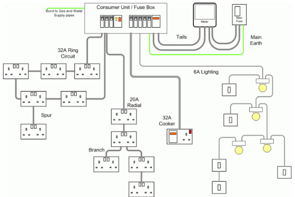
Quy trình thi công điện dân dụng
Thi công hệ thống điện dân dụng là một bước quan trọng nhằm đảm bảo nguồn điện trong gia đình, công trình hay doanh nghiệp nhỏ được vận hành an toàn, ổn định và bền vững. Để đảm bảo hiệu quả thường được tiến hành theo các bước sau:
Bước 1: Chuẩn bị thiết kế và vật tư
Hoàn thiện bản vẽ thiết kế chi tiết, chuẩn bị vật tư và thiết bị điện như ổ cắm, công tắc, tủ điện, dây dẫn chất lượng cao. Người thi công nên ưu tiên lựa chọn sản phẩm từ thương hiệu uy tín và mua tại cửa hàng điện dân dụng đáng tin cậy.
Bước 2: Cắt và nối dây điện
Thực hiện cắt, nối dây điện đúng kỹ thuật theo bản vẽ, đảm bảo các mối nối chắc chắn, đúng chiều, tránh tình trạng quá tải hay rò rỉ điện.
Bước 3: Lắp đặt hệ thống âm tường
Cắt đục tường, lắp ống điện âm tường, bố trí công tắc, ổ cắm theo đúng vị trí đã được thiết kế.
Bước 4: Hoàn thiện lắp đặt thiết bị điện
Lắp đặt các thiết bị điện, hộp điện, tủ điện bảo vệ nhằm đảm bảo vận hành hệ thống an toàn.
Bước 5: Kiểm tra và bàn giao
Đội ngũ thi công tiến hành chạy thử, kiểm tra toàn bộ hệ thống trước khi bàn giao cho chủ công trình và hướng dẫn quy trình bảo trì định kỳ.
Nguyên tắc lắp đặt hệ thống điện dân dụng
Nguyên tắc lắp đặt thiết bị điện trong nhà
- Không sử dụng dây dẫn trần, thay vào đó cần chọn dây có lớp cách điện chất lượng cao.
- Tiết diện dây dẫn phải phù hợp với công suất tải để tránh tình trạng quá tải gây cháy nổ.
- Dây dẫn nên luồn trong ống nhựa hoặc đặt trên puli sứ, đảm bảo khoảng cách an toàn tối thiểu với tường, trần nhà.
- Vị trí lắp đặt công tắc, ổ cắm cần thuận tiện, chắc chắn, đáp ứng cả thẩm mỹ và an toàn.

Nguyên tắc nối đất và tiếp âm
- Tất cả các thiết bị điện cần có hệ thống nối đất và tiếp âm để đảm bảo an toàn khi có sự cố rò điện.
- Dây nối đất phải chất lượng, chịu lực tốt, chống ảnh hưởng môi trường.
- Hệ thống tiếp đất cần được kiểm tra định kỳ để đảm bảo hoạt động ổn định.
Những lưu ý khi thi công hệ thống điện dân dụng
- Lựa chọn dây dẫn điện đúng tiêu chuẩn, phù hợp với từng loại thiết bị.
- Ổ cắm, công tắc cần được lắp đặt chắc chắn, ưu tiên sử dụng loại ổ 3 chân để tăng mức độ an toàn.
- Cầu dao, cầu chì phải đặt ở vị trí dễ nhìn, thuận tiện thao tác khi cần xử lý sự cố.
- Thường xuyên kiểm tra, bảo trì định kỳ hệ thống điện để kịp thời phát hiện rủi ro.
Các biện pháp đảm bảo an toàn trong quá trình thi công
- Nhân viên thi công cần được đào tạo bài bản, tuân thủ quy trình an toàn điện.
- Trang bị đầy đủ thiết bị bảo hộ như găng tay cách điện, giày bảo hộ.
- Không thi công khi thời tiết xấu (mưa, ẩm ướt) để tránh rủi ro.
- Kiểm tra kỹ thiết bị trước khi đưa vào sử dụng, tránh tình trạng quá tải điện trong quá trình vận hành.
Dianyo PowerGen cung cấp giải pháp máy phát điện cho các công trình dân dụng
Hiểu rõ điện dân dụng là gì và tầm quan trọng của nguồn điện ổn định, Dianyo PowerGen mang đến cho khách hàng những giải pháp máy phát điện chất lượng cao, phù hợp với nhu cầu của các công trình dân dụng, cơ quan, trường học, bệnh viện, ngân hàng và nhiều loại hình công trình khác. Dianyo PowerGen tự hào mang đến:
Đa dạng thương hiệu & công suất
Phân phối các dòng máy phát điện từ những thương hiệu hàng đầu thế giới như Hyundai, Mitsubishi, Cummins, Yuchai, Dianyo, Weichai, Sangchai… với dải công suất từ 20 – 3125 kVA đáp ứng đa dạng nhu cầu .

Đội ngũ tư vấn chuyên nghiệp
Nhân sự kinh doanh, kỹ thuật am hiểu chuyên môn, sẵn sàng tư vấn chi tiết để khách hàng lựa chọn máy phát điện phù hợp nhất.
Kỹ thuật viên tay nghề cao
Thực hiện trọn gói các khâu: khảo sát – lắp đặt – vận hành thử – bảo trì định kỳ. Đảm bảo máy phát điện vận hành bền bỉ, ổn định và an toàn lâu dài.
Sản phẩm nhập khẩu chính ngạch
Toàn bộ máy phát điện đều được nhập khẩu trực tiếp mới 100%, có đầy đủ chứng từ – CO, CQ, bảo hành chính hãng.
Chính sách hậu mãi uy tín
Cung cấp dịch vụ bảo trì nhanh chóng, phụ tùng thay thế chính hãng, đội ngũ kỹ thuật hỗ trợ tận nơi, giúp khách hàng yên tâm sử dụng trong suốt vòng đời thiết bị.
Kết luận
Hy vọng bạn đã hiểu rõ điện dân dụng là gì, vai trò cũng như những nguyên tắc quan trọng trong thi công và sử dụng hệ thống điện dân dụng. Nếu bạn đang tìm kiếm giải pháp máy phát điện tin cậy cho công trình dân dụng, Dianyo PowerGen chính là đối tác đáng tin cậy, sẵn sàng đồng hành cùng bạn trong việc xây dựng hệ thống điện an toàn – bền vững – hiệu quả. Liên hệ ngay với Dianyo PowerGen để được tư vấn chi tiết qua Hotline: 058 553 7777 hoặc truy cập website: https://dianyopowergen.com/
Đối tác chính








